
كشفت مهمة جديدة لوكالة ناسا الأميركية من الفضاء عن عشرات المواقع المسؤولة عن انبعاثات فائقة من الميثان، في إنجاز يأمل العلماء أن يساهم في الحد من انبعاثات هذا الغاز المساهم بدرجة كبيرة في الاحترار المناخي.
وترتبط هذه "الباعثات الفائقة" بشكل عام بمواقع لإنتاج الوقود الأحفوري أو معالجة النفايات أو حتى بقطاعات الزراعة.
وقد أُطلقت مهمة إميت (EMIT) الفضائية في تموز/يوليو وتم تثبيتها على محطة الفضاء الدولية، وكانت تهدف في البداية إلى مراقبة كيفية تأثير حركة الغبار المعدني على المناخ.
لكنّ هذه الأداة أثبتت أيضاً فائدتها في مهمة حاسمة أخرى، إذ رصدت أكثر من 50 موقعاً يُصدر مستويات انبعاثات فائقة في آسيا الوسطى والشرق الأوسط وجنوب غرب الولايات المتحدة، على ما ذكرت وكالة الفضاء الأميركية الثلاثاء.
وقال رئيس وكالة ناسا بيل نيلسون إن هذه القدرة "لن تساعد العلماء في تحديد مصدر تسرب الميثان بشكل أفضل فحسب، لكنّها تساعد أيضاً في فهم كيفية معالجة ذلك وبسرعة".
وأوضح أندرو ثورب من مختبر الدفع النفاث التابع لوكالة ناسا، في بيان أن بعض سحب الانبعاثات التي تم اكتشافها كانت "من الأكبر من نوعها على الإطلاق".
وأضاف "ما وجدناه في مثل هذا الوقت القصير تخطى كل ما يمكن تخيله".
في تركمانستان، حددت الأداة اثنتي عشرة سحابة انبعاثات مصدرها منشآت للبنية التحتية النفطية والغازية في شرق مدينة هزار الساحلية. ويمتد بعض هذه السحب التي تنتشر في اتجاه الغرب على مسافة 32 كيلومتراً.
في ولاية نيو مكسيكو الأميركية، اكتُشفت سحابة انبعاثات أخرى بطول يقرب من 3,3 كيلومترات في أحد أكبر حقول النفط في العالم.
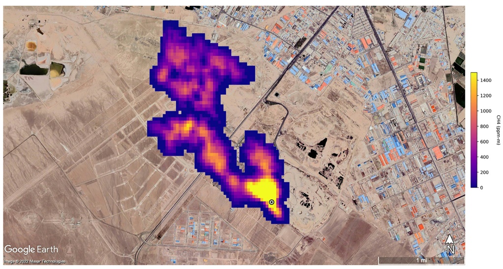
في إيران، جنوب طهران، لوحظت سحابة لا يقل طولها عن 4,8 كيلومترات، مصدرها مجمع لمعالجة النفايات. ويمكن للمطامر أن تشكّل مصدراً رئيسياً للميثان الذي ينتج عن تحلل النفايات.
وتشير تقديرات العلماء إلى أن هذه المواقع الثلاثة تطلق على التوالي 50400 و18300 و8500 كيلوغرام من الميثان في الساعة.
وأشارت وكالة ناسا إلى أن إيميت (EMIT) هي "الأولى من فئة جديدة من أجهزة التصوير الطيفي الرامية إلى مراقبة الأرض"، رغم أن طرق الكشف عن تسرب الميثان عبر الأقمار الصناعية تطورت بشكل كبير في السنوات الأخيرة.
وتُنسب إلى الميثان المسؤولية عن حوالي 30% من الاحترار المناخي. ورغم أنه يبقى في الغلاف الجوي لفترة أقصر بكثير من ثاني أكسيد الكربون، إلا أنّ قدرته على التسبب بالاحترار أعلى بثمانين مرة مقارنة مع ثاني أكسيد الكربون خلال عشرين عاماً.
لذلك يرتدي الحد من انبعاثات الميثان أهمية بالغة لبلوغ أهداف اتفاقية باريس للمناخ.